|
|
| Автор |
Сообщение |
Piligrim5 Новобранец
Зарегистрирован: 23.07.2008 Сообщения: 4 Откуда: Тюмень
Статус: Вне форума
|
23.07.2008 12:49 StarLine A6 + автозапуск Absolut |
[цитировать] |
|
| Всем привет! Ребята, профессионалы-установщики, выручайте. Проблемы такая: на праворукой Хонде стоит сигнализация StarLine A6 + блок автозапуска Absolut. При активном режиме автозапуска авто как положено заводится и работает установленное время,но по окончании прогрева срабатывает сигнализация (брелок показывает контур "зажигание"). Причем это происходит в хаотичной последовательности - может сработать в первый же прогрев, может только во второй или третий. Насколько я понимаю, происходит рассогласование по времени отключения блока автозапуска и включения сигналки, и последняя, видя напряжение на проводе зажигания, считает это несанкционированным запуском. Непонятно только почему это происходит так хаотически. Ездил в несколько фирм где ставят сиги, они ничего не могут сделать, а скорее всего - просто не хотят заморачиваться. Подскажите, плиз, что ж это такая за напасть и как сней бороться. Заранее спасибо.
|
|
| Вернуться к началу |
[профиль] [л.с.] |
 |
kola Эксперт
Зарегистрирован: 20.08.2007 Сообщения: 373 Откуда: г.Сосновый Бор
Статус: Вне форума
|
23.07.2008 20:40 |
[цитировать] |
|
| На блоке автозапуска должен быть провод (выход для обхода охранных систем).Вход зажигания и питание датчика удара нужно через реле отрубать с помощью этого выхода.
|
|
| Вернуться к началу |
[профиль] [л.с.] |
 |
kvleo Эксперт

Зарегистрирован: 10.06.2008 Сообщения: 543 Откуда: г. Омск
Статус: Вне форума
|
24.07.2008 18:02 |
[цитировать] |
|
| На абсолюте есть провод информационный (зажигание) для сигнализации и 2 встроенных реле для обхода датчиков. Если провод не помогает используйте реле, они включаются раньше запуска и выключаются позже.
|
|
| Вернуться к началу |
[профиль] [л.с.] |
 |
Piligrim5 Новобранец
Зарегистрирован: 23.07.2008 Сообщения: 4 Откуда: Тюмень
Статус: Вне форума
|
25.07.2008 08:23 |
[цитировать] |
|
| kvleo писал(а): | | На абсолюте есть провод информационный (зажигание) для сигнализации и 2 встроенных реле для обхода датчиков. Если провод не помогает используйте реле, они включаются раньше запуска и выключаются позже. |
Вот что скачал из инета:Некоторые особенности подключения..." Силовой жгут с готовыми предохранителями в цепях питания (30 А) и ¦габаритов¦ (10 А) подключается к устройству при помощи одиночных контактов. Отметим, что дополнительный силовой выход, обозначенный на схеме как АСС, на самом деле программируется функцией 6 служебного раздела как ¦питание аксессуаров¦ (по умолчанию) либо как ¦третья цепь¦ зажигания, необходимая на некоторых современных автомобилях. В режиме АСС выход включается через 30 секунд, в режиме IGN3 = через 4 секунды после подачи ¦основного¦ зажигания. Выход включения стартера подключается к соответствующему проводу замка зажигания до разрыва цепи выключателем"....
Может не просто перепрограммировать эту функцию №6? Или все таки ехать к установщикам, чтоб они перекоммутировали подключение устройства?[img][/img]
| Описание: |
|
| Размер файла: |
15.1 KB |
| Просмотрено: |
3021 раз(а) |

|
|
|
| Вернуться к началу |
[профиль] [л.с.] |
 |
Piligrim5 Новобранец
Зарегистрирован: 23.07.2008 Сообщения: 4 Откуда: Тюмень
Статус: Вне форума
|
27.08.2008 07:37 |
[цитировать] |
|
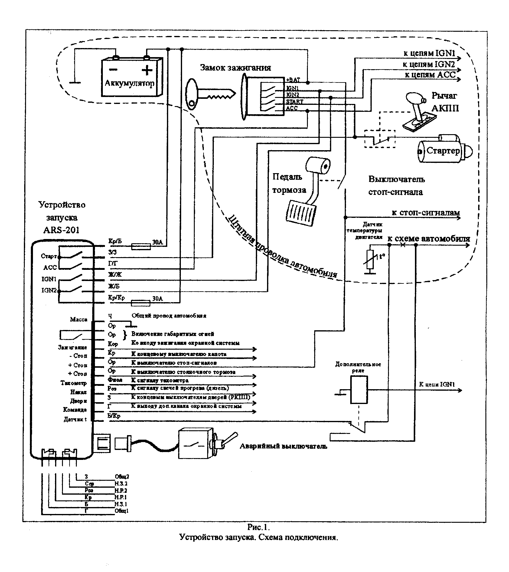
Уважаемый kvleo, но могли бы Вы подробно описать про эти реле? А то я заезжал в несколько установочных центров, описывал проблему и говорил им про упомянутые Вами реле - всё без толку, никто не может (а скорее не хочет) помочь. Подскажите где на схеме подключения эти реле, через какие провода, попроую сам переподключить сигналку к Абсолюту через них.
| Описание: |
|
 Скачать |
| Имя файла: |
ars201_8.gif |
| Размер файла: |
64.63 KB |
| Скачано: |
1290 раз(а) |
|
|
| Вернуться к началу |
[профиль] [л.с.] |
 |
kvleo Эксперт

Зарегистрирован: 10.06.2008 Сообщения: 543 Откуда: г. Омск
Статус: Вне форума
|
28.08.2008 18:23 |
[цитировать] |
|
| Внизу схемы видны 2 группы контактов, это и есть релюхи для обхода датчиков. Состояние контактов показано когда устройство пассивно. Заведи информационный провод (зажигание) от сигналки через НЗ контакты одного из реле.В момент запуска оно (реле) будет отключать информашку от сиги и включать после, все должно получится "не верю что у вас в городе нет спецов что бы разобраться с этой мелкой проблемой".
|
|
| Вернуться к началу |
[профиль] [л.с.] |
 |
Piligrim5 Новобранец
Зарегистрирован: 23.07.2008 Сообщения: 4 Откуда: Тюмень
Статус: Вне форума
|
29.08.2008 06:24 |
[цитировать] |
|
| kvleo писал(а): | | Внизу схемы видны 2 группы контактов, это и есть релюхи для обхода датчиков. Состояние контактов показано когда устройство пассивно. Заведи информационный провод (зажигание) от сигналки через НЗ контакты одного из реле.В момент запуска оно (реле) будет отключать информашку от сиги и включать после, все должно получится "не верю что у вас в городе нет спецов что бы разобраться с этой мелкой проблемой". |
Спасибо, на выходных поеду делать
|
|
| Вернуться к началу |
[профиль] [л.с.] |
 |
aleksin Эксперт

Зарегистрирован: 23.02.2010 Сообщения: 1269 Откуда: Новоуральск Свердл.обл.
Статус: Вне форума
|
22.11.2010 21:00 |
[цитировать] |
|
Вопрос,видно,наболевший вот тоже возник казус с Абсолютом. Авто Ниссан Х-трайл 2002 г.,сига SL A4(стояла уже). Поставил Абсолют,нет индикации на брелке о запущенном двигателе. Где я что не так сделал? ((( Раньше модули не ставил,как то не приходилось...
_________________ Докопаться до причины! |
|
| Вернуться к началу |
[профиль] [л.с.] |
 |
Иван Поважнюк Команда StarLine

Зарегистрирован: 03.06.2009 Сообщения: 308 Откуда: Красноярск
Статус: Вне форума
|
22.11.2010 22:56 |
[цитировать] |
|
На А4 нет такой возможности с абсолютом.
Работало бы только с starline 02-12.http://www.ultrastar.ru/8636/1281 но они сняты с производства
|
|
| Вернуться к началу |
[профиль] [л.с.] |
 |
aleksin Эксперт

Зарегистрирован: 23.02.2010 Сообщения: 1269 Откуда: Новоуральск Свердл.обл.
Статус: Вне форума
|
22.11.2010 23:28 |
[цитировать] |
|
| r999xv писал(а): | На А4 нет такой возможности с абсолютом. | Да ты меня просто обрадовал!!! ))) я то уже начинал подозревать,что это я дурак
_________________ Докопаться до причины! |
|
| Вернуться к началу |
[профиль] [л.с.] |
 |
|